TopBanana72
Well-Known Member
Greetings! I found this site and am now a new member. I have had my Charger for 2 years. It is:
1972 Dodge Charger Hardtop
318/904/8.25
Matching numbers everything,
Originally HT8 Dark Tan Metallic (read Brown)
Color change on the 20 year-old restoration to FY1 Top Banana (fine with me!)
Simple mods—4bbl, duals.
I posted the question over on the 71-74 DodgeCharger site, but thought I would try here too... here goes:
Here is a question and topic: Fuel EVAP system and gas problems.
I have been trying to understand this issue that I am having and have read about it in other forums, but still can’t exactly get the answer for our cars.
The story,
When I picked up the car, I noticed that the gas cap was loosely fitting, so I stopped by an Autozone and got a new cap that fit tight.
Later after some days and hot days, I heard the gas tank bang when the car was in the garage after a trip. I thought, huh? What the hell was that? I started reading about it and realized that the PO had removed the charcoal canaster and hoses, etc. during the resto and capped off the vent line up near the engine bay. This explains the PO’s use of the loosey goosy fuel cap. So, I realized that the tank needed vented and bought a vented gas cap. This has stopped the tank pressure banging problem, but a new problem has emerged….
Now, when I have full or close to full tank, the gas will start expanding in the tank and force it’s way out the filler neck (slowly as the cap is pretty tight.). This causes a gas leak and strong smell. I couple of times, I had to siphon gas out to stop this dangerous condition. Now, I have been sure and not to fill up the tank until I figure this out. I do have the charcoal canister and some hoses, and understand the system and can probably restore it and have it back in place. The bracket is even right there in the engine bay. I understand doing this, I would return to a proper non-vented cap.
So the questions…. Is restoring the system as designed really going to stop the gas expansion leak/full tank issue?
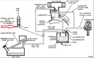
Also, in the FSM, there is a diagram of the system mentioning an “overfill limiting valve”. I have not been able to find this valve. Where exactly is this valve? I have heard it is at the liquid vapor separator, or sometimes I hear it’s supposed to be up front near the charcoal canister. I have a Feb. 15th build date, so the liquid vapor separator is in the driver’s side rear wheel well and the vent lines come off the side of tank. Perhaps the overfill limiting valve not being there or not functioning is causing me to fill the tank up too much? I can’t imagine if the EVAP system was restored that all that vapor expansion would fit in the canister. I’m worried that the expansion issue would overwhelm the vent lines and fill up the canister with liquid fuel.
I appreciate anyone’s advice, experience and thoughts. It is unsettling to have this potential gas leak when my tank is full or even near full. It’s hard to tell how much to fill up the tank to avoid the issue.

1972 Dodge Charger Hardtop
318/904/8.25
Matching numbers everything,
Originally HT8 Dark Tan Metallic (read Brown)
Color change on the 20 year-old restoration to FY1 Top Banana (fine with me!)
Simple mods—4bbl, duals.
I posted the question over on the 71-74 DodgeCharger site, but thought I would try here too... here goes:
Here is a question and topic: Fuel EVAP system and gas problems.
I have been trying to understand this issue that I am having and have read about it in other forums, but still can’t exactly get the answer for our cars.
The story,
When I picked up the car, I noticed that the gas cap was loosely fitting, so I stopped by an Autozone and got a new cap that fit tight.
Later after some days and hot days, I heard the gas tank bang when the car was in the garage after a trip. I thought, huh? What the hell was that? I started reading about it and realized that the PO had removed the charcoal canaster and hoses, etc. during the resto and capped off the vent line up near the engine bay. This explains the PO’s use of the loosey goosy fuel cap. So, I realized that the tank needed vented and bought a vented gas cap. This has stopped the tank pressure banging problem, but a new problem has emerged….
Now, when I have full or close to full tank, the gas will start expanding in the tank and force it’s way out the filler neck (slowly as the cap is pretty tight.). This causes a gas leak and strong smell. I couple of times, I had to siphon gas out to stop this dangerous condition. Now, I have been sure and not to fill up the tank until I figure this out. I do have the charcoal canister and some hoses, and understand the system and can probably restore it and have it back in place. The bracket is even right there in the engine bay. I understand doing this, I would return to a proper non-vented cap.
So the questions…. Is restoring the system as designed really going to stop the gas expansion leak/full tank issue?
Also, in the FSM, there is a diagram of the system mentioning an “overfill limiting valve”. I have not been able to find this valve. Where exactly is this valve? I have heard it is at the liquid vapor separator, or sometimes I hear it’s supposed to be up front near the charcoal canister. I have a Feb. 15th build date, so the liquid vapor separator is in the driver’s side rear wheel well and the vent lines come off the side of tank. Perhaps the overfill limiting valve not being there or not functioning is causing me to fill the tank up too much? I can’t imagine if the EVAP system was restored that all that vapor expansion would fit in the canister. I’m worried that the expansion issue would overwhelm the vent lines and fill up the canister with liquid fuel.
I appreciate anyone’s advice, experience and thoughts. It is unsettling to have this potential gas leak when my tank is full or even near full. It’s hard to tell how much to fill up the tank to avoid the issue.















